4' 9" χρόνος ανάγνωσης
Tην περασμένη Τρίτη ξεκίνησε η δίκη του Ντίνου Μιχαηλίδη, Κύπριου πρώην υπουργού Εσωτερικών, του γιου του Μιχάλη και του Σύρου φυγόδικου εμπόρου όπλων Φουάντ Αλ Ζαγιάντ. Kαι οι τρεις κατηγορούνται για νομιμοποίηση παράνομου χρήματος από τα εξοπλιστικά προγράμματα της Ελλάδας επί υπουργίας Ακη Τσοχατζόπουλου.
Συμπτωματικά, λίγες ημέρες νωρίτερα, δύο Ελβετοί εισαγγελείς που εξετάζουν άλλες πλευρές της ίδιας υπόθεσης βρέθηκαν στην Αθήνα. Αυτή τη φορά ζήτησαν να δουν μόνο τον ξάδερφο του Ακη Τσοχατζόπουλου, Νικόλαο Ζήγρα.
Οι ερωτήσεις που είχαν στείλει γραπτώς ήταν λίγες και πολύ συγκεκριμένες, η κατάθεση, όμως, διήρκεσε επτά ολόκληρες ώρες. Κι αυτό γιατί επρόκειτο –εκτός απροόπτου– για την καταλυτική κατάθεση του Ζήγρα στις ελβετικές αρχές. Οπως του ανακοίνωσαν, δεν θα θεωρείται πλέον κατηγορούμενος στη διαδικασία που έχουν ξεκινήσει εκεί.
Οι Ελβετοί, άλλωστε, έχουν πλέον στρέψει το ενδιαφέρον τους στις ευθύνες του δικού τους τραπεζικού συστήματος: έχοντας κάνει φύλλο και φτερό όλες τις συναλλαγές των λογαριασμών Ζήγρα στην Ελβετία, είναι σε διαδικασία αξιολόγησης μιας σειράς νέων –ιδιαίτερα σημαντικών– στοιχείων σχετικά με τις πρακτικές ελβετικών τραπεζών, αλλά και συγκεκριμένων υψηλόβαθμων στελεχών τους.
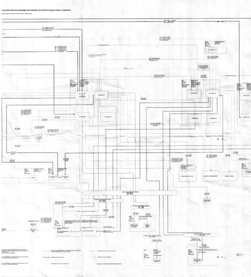
Βασικό εργαλείο της Εισαγγελίας τα τελευταία τρία χρόνια που ασχολείται ενεργά με την εν λόγω υπόθεση είναι ένας τεράστιος χάρτης που αποτυπώνει με κάθε λεπτομέρεια τις δαιδαλώδεις διαδρομές του «μαύρου» χρήματος μέσα από πέντε τραπεζικούς λογαριασμούς του Νίκου Ζήγρα στην αμερικανική τράπεζα Morgan Stanley της Ζυρίχης. Μόνο μέσα από αυτούς, διακινήθηκαν πάνω από 38 εκατ. ευρώ.
Δεκάδες κουτάκια με ποσά, ημερομηνίες και βέλη που αποτυπώνουν το είδος της κάθε μιας από τις 80 συναλλαγές «εξιστορούν» ένα μεγάλο κομμάτι της μεγαλύτερης υπόθεσης «μαύρου» πολιτικού χρήματος στην Ελλάδα. Παράνομα χρήματα τα οποία μετακινούνταν από τον ένα λογαριασμό στον άλλο και κατέληγαν είτε σε τρίτους λογαριασμούς για αγορές ακινήτων, προμήθειες μεσαζόντων, εταιρείες χρυσού ή τις περισσότερες φορές σε… βαλίτσες με μετρητά στην Αθήνα.
Η «ελβετική» πλευρά της ιστορίας ξεκινάει –σύμφωνα με κατάθεση του Ζήγρα– κατά την τρίτη χρονιά Τσοχατζόπουλου στο υπουργείο Αμυνας, όταν το 1997 ο πρώην υπουργός του σύστησε τον Ντίνο Μιχαηλίδη.
«Είναι άνθρωπος εμπιστοσύνης», του είχε πει, «θα είστε σε επικοινωνία, γιατί έχει να μας παραδώσει…». Η πρώτη συνάντηση Ζήγρα – Μιχαηλίδη έγινε στο ξενοδοχείο Χίλτον – απ’ όπου ο Ζήγρας θυμάται πως έφυγε με μια βαλίτσα με 80 εκατ. δραχμές. Ηταν η πρώτη «μαύρη» πληρωμή για τη σύμβαση του ρωσικού αντιπυραυλικού συστήματος ΤΟΡ Μ1. Ο Μιχαηλίδης τον προειδοποίησε τότε –θυμάται ο Ζήγρας– πως δεν θα είχε για πολύ ακόμη τέτοιου είδους ρευστότητα. Ζήγρας και Τσοχατζόπουλος κατάλαβαν πως είχε έρθει η ώρα να τακτοποιήσουν διαφορετικά τη διαρκώς αυξανόμενη περιουσία του ισχυρού υπουργού.
Ετσι άνοιξε ο πρώτος λογαριασμός συμφερόντων Τσοχατζόπουλου στην Ελβετία, στην τράπεζα Credit Lyonnais της Γενεύης
Μέσα σε λιγότερο από δύο χρόνια –άγνωστο γιατί– κάποια από τα χρήματα που υπήρχαν εκεί –8 εκατ. ελβετικά φράγκα– μεταφέρθηκαν σε έναν άλλο τραπεζικό λογαριασμό του Ζήγρα στην αμερικανική τράπεζα Morgan Stanley της Ζυρίχης. Εκεί ο Ζήγρας είχε πάει συστημένος από ένα δικηγορικό γραφείο της Αθήνας, ενώ ένας 32χρονος ελληνογερμανικής καταγωγής σύμβουλος επενδύσεων είχε αναλάβει το άνοιγμά του.
Το επόμενο διάστημα άνοιξαν άλλοι τέσσερις λογαριασμοί στην ίδια τράπεζα. Σύμφωνα με τα έγγραφα από την εσωτερική αλληλογραφία της τράπεζας που έχει στη διάθεσή της η «Κ», ο λόγος φαίνεται να είναι η επιθυμία του Ζήγρα να ανοίξει λογαριασμό για την κόρη του.
Ο πραγματικός λόγος, όμως, δεν ήταν άλλος από την εξυπηρέτηση ενός πολύπλοκου συστήματος διακίνησης χρημάτων, το οποίο παρέμεινε ενεργό μέχρι και τον Απρίλιο του 2012 – τέσσερις μόλις ημέρες πριν από τη σύλληψη του Τσοχατζόπουλου έξω από το διαμέρισμά του στον πεζόδρομο της Διονυσίου Αρεοπαγίτου.
Πού πήγαιναν τα εκατομμύρια
Σύμφωνα με τον χάρτη που έχει στη διάθεσή της η «Κ», βασικό ρόλο παίζει η εταιρεία «Μορέλια»: πάνω από 27 καταθέσεις ύψους 15 εκατ. ευρώ πραγματοποιούνται σε λογαριασμούς της εταιρείας, τα γραφεία της οποίας βρίσκονταν σε παλιά πολυκατοικία στο Σύνταγμα. Από εκεί, σύμφωνα με μαρτυρίες, έφευγαν βαλίτσες με μετρητά που ενδεχομένως να εξυπηρετούσαν τον δαπανηρό τρόπο ζωής του πρώην υπουργού, άγνωστο όμως είναι αν ολόκληρο το ποσό ξοδεύτηκε στα ακριβά γούστα της οικογενείας Τσοχατζόπουλου.
Αλλες καταθέσεις γίνονταν σε τρίτους λογαριασμούς με στόχο –μεταξύ άλλων– και την αγορά ακίνητης περιουσίας. Για παράδειγμα, μεταξύ 1999 και 2000 πάνω από 6 εκατ. ευρώ φεύγουν από την Ελβετία και καταλήγουν στην εταιρεία Torcaso στην Κύπρο, μέσω της οποίας ο πρώην υπουργός αγόρασε μια σειρά ακινήτων, μεταξύ των οποίων και το διαμέρισμα της Διονυσίου Αρεοπαγίτου.
Αλλα εμβάσματα που έχουν μπει στο μικροσκόπιο των Ελβετών είναι και τα συνολικού ύψους 2.420.000 ευρώ προς εταιρεία χρυσού στη Γενεύη. Η ίδια εταιρεία έχει δεχθεί χρήματα και από πρωταγωνιστές άλλων εξοπλιστικών υποθέσεων.
Τέλος, ένα άλλο κομμάτι που φαίνεται να ενδιαφέρει περισσότερο τις ελβετικές αρχές τη συγκεκριμένη χρονική στιγμή είναι οι τελευταίες κινήσεις που πραγματοποιήθηκαν από τους λογαριασμούς Ζήγρα προς ένα σύστημα άλλων «προς έρευνα» λογαριασμών. Οι τελευταίοι φαίνεται εκ πρώτης όψεως να είναι συμφερόντων της εταιρείας «Μορέλια», αλλά οι Ελβετοί πιθανολογούν ότι αφορούν προμήθειες για τις υπηρεσίες της εταιρείας, ενώ ενδέχεται να αποδειχθούν «κλειδί» για την ανάμειξη και τραπεζιτών στην όλη υπόθεση.
βρείτε τη συνδρομή που σας ταιριάζει για να σχολιάσετε. Για να σχολιάσετε, επιλέξτε τη συνδρομή που σας ταιριάζει. Παρακαλούμε σχολιάστε με σεβασμό προς την δημοσιογραφική ομάδα και την κοινότητα της «Κ».
Σχολιάζοντας συμφωνείτε με τους όρους χρήσης.
